Airbag help!!!
I have a '92 feature car and the air bag light blinks all the time! It blinks 3 times and then turns off for about 2 seconds.. We took it to the Ford dealership and they said that they might be abel to fix it, wernt sure and it would be $660.00. Has anyone had this problem before, or know anything about airbags?
Thanks,
Ryan
Rare_92
Thanks,
Ryan
Rare_92

Comments
To replace: just disconnect the battery, yank the air bag, replace the clock spring, put it back together.
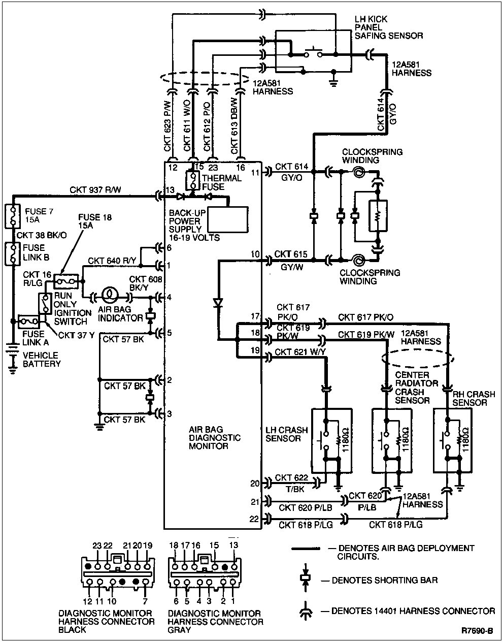
DIAGNOSIS AND TESTING
The diagnostic monitor is responsible for monitoring the air bag system components and connections. A fault code will be displayed when the ignition switch is in the RUN position and the diagnostic monitor detects a system fault. Certain faults may not be displayed until approximately 30 seconds after the ignition has been switched to the RUN position. This is the amount of time required for the diagnostic monitor to test and verify any and all system faults. The codes are produced by a series of air bag indicator flashes. The fault codes are represented by a two digit decimal number. The two digit fault code will be displayed in the following manner: Flash tens digit, one second pause, flash ones digit, three second pause, repeat cycle. For example, a fault code 32 will be displayed according to:
flash flash flash, one second pause, flash flash, three second pause,
flash flash flash, one second pause, flash flash, three second pause . . .
The coded fault feature is prioritized so that if two or more different faults occur at the same time, the highest priority fault indication will be shown until corrected. The fault codes and their associated priorities are listed in the «Fault Code Priority Table» The codes are ranked from top to bottom with the fault at the top of the list having the highest priority and the fault at the bottom of the list having the lowest priority. This listing is for information only and should not be used for system diagnosis or troubleshooting. The following deactivation procedure and diagnostic charts should be used to safely diagnose and service the system.
NOTE: If a system fault exists and the indicator is malfunctioning, an audible tone will be heard indicating the need for service. The tone produced is a series of five sets of five beeps. The number of beeps does not indicate the fault code, it means the indicator is out and a fault is present.
o The air bag diagnostic monitor (14B056) illuminates the air bag indicator for approximately six seconds when the ignition switch (11572) is turned to RUN and then turns the air bag indicator off. This indicates that the air bag indicator is operational. If the air bag indicator does not illuminate at all, stays on continuously, or flashes at any time, then a fault has been detected by the air bag diagnostic monitor.
o Diagnostic trouble codes, if present, will begin flashing within 30 seconds after the ignition switch has been turned to RUN. This is the amount of time it takes the air bag diagnostic monitor to perform all tests and verify system faults, if present.
o Diagnostic trouble codes are displayed as a series of flashes and pauses of the air bag indicator. Diagnostic trouble codes are two-digit numbers.
Example: A DTC 32 is displayed as follows:
flash flash flash - (two second pause) -
flash flash - (five second pause)...
flash flash flash - (two second pause) -
flash flash - (five second pause)...